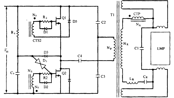
電壓饋電串聯諧振半橋拓撲這種拓撲如圖16.23所示。運用于交流輸入為230V 的場所,它的優點是去掉了交流整流 后串聯的濾波電感并降低了 PFC模塊關斷場效晶體管的直流電壓,其電壓降為飛而不是電流饋電半橋電路中的(π/2)凡。關于輸出電壓為400V的PFC,它所接受的最大電壓為 400V ,而不是 628V ,這將會極大地降低晶體管的損耗 。


圖16.23 電壓饋電串聯諧振半橋拓撲 。開端啟動時,串聯諧振電路包含L、Cr 和 Cl。當燈點亮后,就只需Cr,諧振頻率降落。電流變壓器初級C CTP)起限流作用,它也充任基極比例驅動變壓器,由于它的臣比NA/Na剛好等于晶體管最小的盧值圖16.23顯現了→個驅動LED燈管的變壓器,它提供直流隔離 。固然在各種文獻中非隔離式 MOS電路被普遍討論研討,但目前不隔離且沒有變壓器的電路并沒有被普遍認同 。從圖1能夠明顯看出,無論開關管導通還是關斷,其最大的電壓應力都是1年。而取得該優點的代價是,在導通時,與在電壓饋電串聯推挽拓撲中討論的相似 ,串聯諧振電路同 樣會產生高幅值的尖峰電流沖擊 。從圖16.23能夠看出,串聯諧振電路位于變壓器的次級,由Lr、Cr和電流變壓器的初級及與燈的阻抗并聯的Cl共同組成。大電流呈往常導通沖擊時 ,這是由于在導通霎時,燈管的阻抗很大,等效阻抗R,=[RL/(1+Q2)](圖16.21Cb)中的(2))會很小。這是由于Q=RLCl很大,所以電阻R,很小。這樣在導通霎時,串聯諧振回路中的等效阻抗僅包含很小的R,C疏忽電流變壓器的初級阻抗)。
在導通霎時就是由于較低的尺而招致了電流沖擊。在燈點亮以 后,燈管的阻抗會降落 ,Q 增加,R,也增加,從而電流就會調整為預定功率時的輸出值 。電流變壓器的初級調和振電感Lr、諧振電容Cr相串聯,這樣增加了導通阻抗,有利于在開端的時分降低電流的沖擊。電流變壓器是基極比例驅動變壓器(8.3.5節)。其臣比NA/N,設計為最小的晶體管P值。這通常確保了在一切的電流程度下都有足夠的基極驅動。由于極電極和基極的電流比剛好就是變壓器的臣比,這會保證在高電流輸出下有足夠的基極驅動,而在低電流輸出時則能夠降低基極驅動以減少存儲時間。剛開端導通時,電路的振蕩頻率是 1/(卻在刃,Ce 是 Cr和Cl的串聯值,其值為ClCr/(Cl+Cr)。當燈管點亮時,由于Cl與較低的阻抗并聯,所以電路的諧振頻率降為 1/(勿在已。啟動電路包括 R 、C,和 DY o D3 的工作相似于16.8節中的并聯半橋諧振電路,C4是一個隔直電容 ??偠灾撾娐泛碗娏黟侂婋娐芬粯硬⒉蝗菀灼饰鲈O計。設計時并沒有足夠的把握保證曾經思索到了最壞的狀況,也不能保證同終身產線上的產品都是一樣的 。由于啟動時的瞬 態過程和各個工作模態下的等效電路很難肯定 ,并且燈管電流準確值也不容易計算出來 。
烜芯微專業制造二極管,三極管,MOS管,橋堆等20年,工廠直銷省20%,1500家電路電器生產企業選用,專業的工程師幫您穩定好每一批產品,如果您有遇到什么需要幫助解決的,可以點擊右邊的工程師,或者點擊銷售經理給您精準的報價以及產品介紹
烜芯微專業制造二極管,三極管,MOS管,橋堆等20年,工廠直銷省20%,1500家電路電器生產企業選用,專業的工程師幫您穩定好每一批產品,如果您有遇到什么需要幫助解決的,可以點擊右邊的工程師,或者點擊銷售經理給您精準的報價以及產品介紹

